遠隔監視している機器や設備の点検・修繕業務を効率的に行うには?

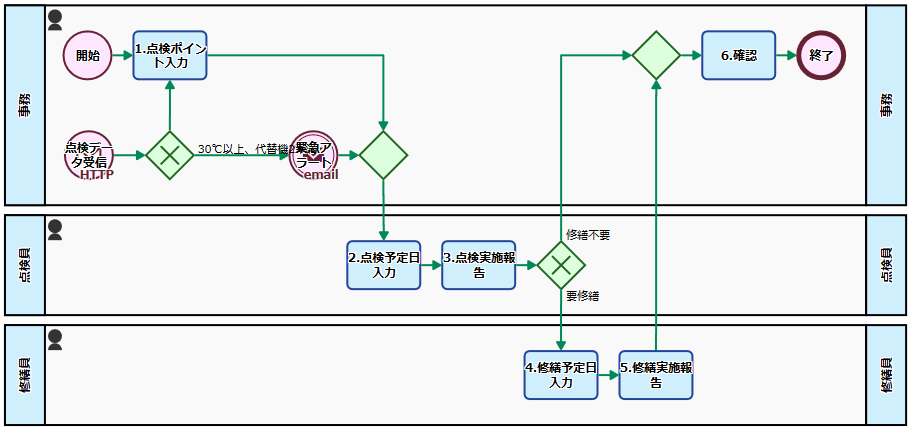
プロセスフロー:遠隔監視している機器や設備の点検・修繕を行う業務フロー

遠隔監視している機器からの異常データ発生を受け付け、点検員に点検作業を依頼、必要な場合は修繕作業を行う業務フローです。

何を点検するか判断し、点検を依頼する

プロセスは自動監視データから自動で開始する場合と、手動で起動して点検依頼を登録する場合があります。

自動監視のデータに問題があった場合、外部システムからプロセスが起動されます。所定の条件を満たす場合には(ここでは30℃以上が観測された場合)には人の判断を経ずにすぐさま点検依頼がなされます。それ以外の場合は一度、事務担当者に何を点検するか判断するタスクが割り当てられ(1.点検ポイント入力)ます。

人が点検依頼をする場合には事務担当者が手動でプロセスを起動、点検してほしい機器と点検の内容を入力(1.点検ポイント入力)します。

点検作業と修繕作業

点検依頼があると、点検員に点検予定日を回答するタスクが割り当てられます(2.点検予定日入力)。引き続いて、点検員は点検結果を入力して報告します(3.点検実施報告)。

点検の結果、修繕作業が必要と判断された場合は、修繕員に修繕予定日を回答するタスクが割り当てられ(4.従前予定日入力)、引き続いて、結果報告を行います(5.修繕実施報告)。

結果報告を確認する

作業完了後、タスクは事務担当者に戻され、事務担当者は実施結果を確認し(6.確認)、プロセスは終了します。

プロセスフロー:電子メールでの自動通知を追加した業務フロー

電子メールでの情報共有を追加

すぐに点検依頼がされる条件を満たす場合に、点検員がより早く対応の必要性に気がつくように、電子メールで緊急アラートメールが届くように改良されています。

まとめ

遠隔監視している機器の点検作業や修繕作業を管理する業務フローです。

人の対応もスムーズに

機器の遠隔監視を自動化しても、何かあった時の判断や点検、そして修繕作業は人が行わなければなりません。

今後IoTの時代になり、様々な業務で多数の機器のセンサーデータが取り扱われるようになるはずです。機器やセンサーのコスト、通信コストが下がっても、人のコストまで下がるわけではありません。また、機器の点検や修繕には専門の技術者の対応が求められることもあります。

そこでBPMにより、人の対応をより効率的かつスムーズにしているのがこのプロセスです。

事務担当者は何をいつまでに点検してもらうのかを入力するだけで、あとは結果が戻ってきてから確認をするだけです。点検の担当者は、点検依頼が来たのを確認して予定を入れ、結果を報告するだけです。修繕の担当者には、修繕作業が必要なときだけタスクが割り当てられます。そしてこれら全体の管理はシステムが自動的に処理してくれます。

業務の作りこみができる

さらに業務を効率化するため、業務の流れを必要に応じて見直して作り直すことや、上手く自動処理と組み合わせることも考えられるでしょう。

ここでは、センサーからのデータが一定の条件を満たす場合には、事務担当者の判断を経ずに全自動で点検依頼がなされる仕組みになっています。システムの自動判断をどう条件設定するかは業務効率に影響を与えますが、これについても柔軟に設定変更が可能ですし、そもそも必要ならばGUI上で根本的に業務を作りなおすこともできます。

また、対応履歴はBPM上に蓄積されて参照できますから、過去の点検結果を参照し、このセンサー値の時の対応(対応が遅れたりしなかったか)と結果(点検結果はどうだったかなど)を確認しつつ、より良い条件設定を探ってゆくこともできます。

また二つ目のプロセスでは、緊急対応を要する事象の際には点検員に電子メールが届くよう修正がなされています。これにより、点検員は定期的にシステムに緊急のタスクがないか確認する必要もなくなります。

自動監視部分も併せて作りこみができる

さらに「DataSpider BPM Suite」であれば、ここまで見てきたように人の作業の効率化だけでなく、システム間のデータの連携についても対応しているEAIソフトウェア「DataSpider Servista」との組み合わせで実現できるため、システム側での処理も含めた総合的な業務の作りこみができます。例えば、IoTから収集したデータをDataSpider Servistaで機械学習サービスへ連携し、故障発生を事前に予測し、故障前に点検員へ予防保守を促すような仕組みも作ることができるでしょう。

IoT時代の業務システムに求められるのは、センサーデータやデータを処理するシステムだけではありません。データと人の業務をうまく組み合わせることも求められます。「DataSpider BPM Suite」ならば、データの面からも人の面からも、現場主導で総合的な取り組みを行うことができます。


This work is licensed under a Creative Commons Attribution-ShareAlike 3.0 License

本記事のサンプルはワークフローサンプル 様の
センサー情報を自動分析して仕事の流れを変えるを元にしております。

今すぐ使えるBPMサンプルフローはこちら

ダウンロード&インポートで、記事で紹介したプロセスフローをすぐに利用できます。

DataSpider BPMについて

製品情報をご覧ください

業務プロセスのモデル化から業務の進捗、処理状況、ボトルネックまでPDCAに必要な要素をすべて「見える化」ビジネスプロセスの最適解を導く

評価版をお試しください

お気軽に製品の機能を体験いただける「DataSpider BPM」の無償評価版をご用意。